Flipflop - mit einem Taster möglich?

Fragen zu Schaltungen, Elektronik, Elektrik usw.

Moderator: T.Hoffmann

Antworten
Benutzeravatar
Achim H
Star-Admin
Star-Admin
Beiträge: 13067
Registriert: Mi, 14.11.07, 02:14
Wohnort: Herdecke (NRW)
Kontaktdaten:

Mo, 17.09.12, 12:49

Die 1N5817 ist eine Diode mit einem Dauerstrom von 1A. Kurzzeitig darf der Strom auch höher ausfallen.
Die Durchlasspannung (das was ich als Drop (Spannungsabfall) bezeichnet habe) liegt bei einem Strom von 1A bei 0,45V.

Die Fußnote (1) im 2. PDF sagt aus, dass die Durchlassspannung von <0,75V bei 3A (nicht 1A) gemessen wurde.
0karsten
Super-User
Super-User
Beiträge: 61
Registriert: Fr, 07.09.12, 20:29

Mo, 17.09.12, 14:07

Hallo Achim,

aha, im 2. PDF wurde mit einer Spannung gemessen, die kurzzeitig nicht schadet. Wenn ich von Langzeitbetrieb ausgehe, sollte sollten bei mir nicht mehr als 1 A anliegen. Wie messe ich das? Ich hab zwar ein Multimeter aber weiß nicht, wo ich die Pole ranhalten soll. Auch, wenn ich nicht alzu zuversichtlich bin, dass das alles bei meinem Talent überhaupt was wird, vielleicht kannst du mir das trotzdem bitte sagen.

Gruß
Karsten
Borax
Star-Admin
Star-Admin
Beiträge: 12243
Registriert: Mo, 10.09.07, 16:28

Mo, 17.09.12, 20:47

Wie messe ich das? Ich hab zwar ein Multimeter aber weiß nicht, wo ich die Pole ranhalten soll.
Multimeter auf Bereich 10A (oder 20A) Wechselstrom stellen (da gibt es meist einen eigenen Anschluss dafür!) und das Messgerät zwischen den Trafo und den Verbraucher. Dann die Lok mit max. Speed (= höchstmöglicher Strom) laufen lassen und am Messgerät den Strom ablesen.
Prinzipschaltbild:
StromMessung1.png
StromMessung1.png (3.6 KiB) 27115 mal betrachtet
Wegen der Schaltung...
Ich habe jetzt ehrlich gesagt kein soo großes Interesse, den Schaltplan von dem Conrad-Bausatz zu analysieren. Bei konkreten Fragen gerne, aber das geht mir dann doch zu weit in den Modelbahnbau...
0karsten
Super-User
Super-User
Beiträge: 61
Registriert: Fr, 07.09.12, 20:29

Di, 18.09.12, 11:56

Hallo Barax,

ist auch zu verstehen. Das macht bestimmt viel Arbeit.

Das Zeichen mit den Pfeilen und L1 - ist das ein Multimeterzeichen?

Gruß
Karsten
Borax
Star-Admin
Star-Admin
Beiträge: 12243
Registriert: Mo, 10.09.07, 16:28

Di, 18.09.12, 19:02

Ja.
0karsten
Super-User
Super-User
Beiträge: 61
Registriert: Fr, 07.09.12, 20:29

Mi, 19.09.12, 08:49

Hallo Borax,

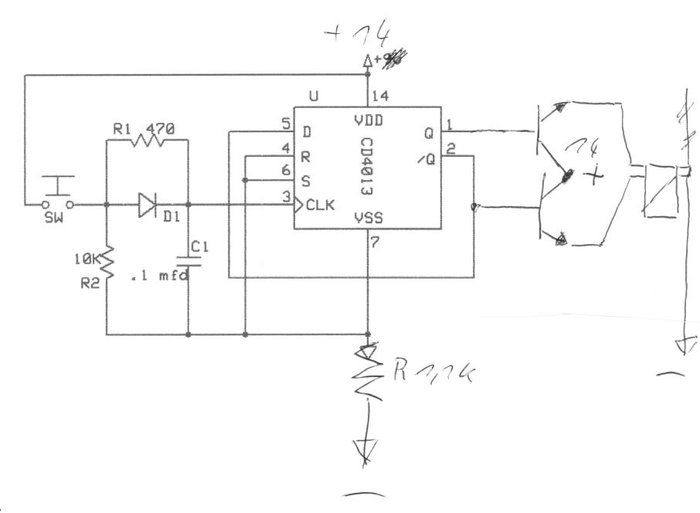
der CD 4013 Flipflop läuft jetzt richtig. Ich hatte es gut gemeint und beide Seiten mit Widerständen abgesichert. Kann man wohl nicht machen. Ganz vorn (Glättung) das sind schon noch die 2,2uF. Als Kondensator habe ich den Electrolytic Capacitors 1uF 50V Non-Polar Bi-Polar eingesetzt. Es geht wunderbar. Nochmal besten Dank.

Gruß
Karsten
0karsten
Super-User
Super-User
Beiträge: 61
Registriert: Fr, 07.09.12, 20:29

Mi, 19.09.12, 10:33

Hallo Borax,

ich hab nun mal versucht ein bistab. 12 V Relais ranzuhängen (siehe Bild), aber es zieht nicht richtig voll durch. Wenn ich testweise nur mit dem Transistor schließe schlägt das Relais stärker um. Ich habe diese Transistoren auch schon mit Relais verbaut, da klappt's. Deshalb denke ich, es liegt nicht an den Transistoren.
Flipflop mit Relais.jpg
Hast du eine Ahnung was da sein könnte?

Gruß
Karsten
Hans-Georg
Mega-User
Mega-User
Beiträge: 186
Registriert: Mi, 12.09.12, 07:24

Mi, 19.09.12, 11:18

Du hast die Schalt-Transistoren als Emitterfolger beschaltet. Die Relais-Spule liegt dann zwischen Emitter und GND.
Wenn der Transistor durchschaltet, wird der Emitter dadurch fast auf Versorgungsspannung angehoben,
also fast auf das Spannungsniveau der Basis.
Um den Transistor voll durchzuschalten muß die Basis aber immer 0,6V - 0,7V höher liegen als der Emitter.
Bei npn-Transistoren muß die Last zwischen Vcc und Kollektor liegen, der Transistor schaltet dann gegen GND.

Also: die beiden Spulen des Relais rechts gemeinsam an Vcc, die Kollektoren jeweils an die Spulen und die Emitter an GND.

Gruß
Hans-Georg
t_schulz
Mega-User
Mega-User
Beiträge: 358
Registriert: Di, 04.10.11, 14:43
Wohnort: Streichen

Mi, 19.09.12, 11:22

Hallo,

wenn ich es richtig sehe, werden NPN- Transistoren hier high-side geschaltet.
Der Spannungsabfall vom Relais erhöht das Emitterpotenzial. Damit geht die Spannung in Richtung der Basis runter. Der Strom in die basis sollte mit einem Widerstand begrenzt werden und die NPN schalten das Relais gegen Masse.

Gruß
Thomas
Borax
Star-Admin
Star-Admin
Beiträge: 12243
Registriert: Mo, 10.09.07, 16:28

Mi, 19.09.12, 12:01

Um es noch ein wenig deutlicher zu zeigen (und bitte auch die Freilaufdioden nicht vergessen):
RelaisFreilaufDiode1.png
RelaisFreilaufDiode1.png (19.19 KiB) 27060 mal betrachtet
0karsten
Super-User
Super-User
Beiträge: 61
Registriert: Fr, 07.09.12, 20:29

Mi, 19.09.12, 12:04

Hallo,

ich hab's so gemacht. 2 oder 3x hat es umgeschalten. Ich hatte sogar noch R 2,2 k an den Basen. Nun geht nicht mehr. Vielleicht ist irgend ein zartes Teilchen kaput tgegangen.

Gruß
Karsten
Hans-Georg
Mega-User
Mega-User
Beiträge: 186
Registriert: Mi, 12.09.12, 07:24

Mi, 19.09.12, 12:14

Nun geht nicht mehr. Vielleicht ist irgend ein zartes Teilchen kaput tgegangen.
Moment mal, liegt da wirklich ein 1k1 Widerstand zwischen Vss und GND?
Dann kann das IC die Transistoren gar nicht mehr abschalten.
0karsten
Super-User
Super-User
Beiträge: 61
Registriert: Fr, 07.09.12, 20:29

Mi, 19.09.12, 13:23

Hallo,
wenn ich den 1,1 k weglasse, kann der IC da nicht durchräuchern?

Gruß
Karsten
Borax
Star-Admin
Star-Admin
Beiträge: 12243
Registriert: Mo, 10.09.07, 16:28

Do, 20.09.12, 07:45

wenn ich den 1,1 k weglasse, kann der IC da nicht durchräuchern?
Nur wenn Du an irgendeiner anderen Stelle 'Mist' gebaut hast. Prinzipiell ist der IC für 12V gedacht, und sollte daher für eine saubere Funktion auch 12V bekommen. Durch einen Widerstand von 1.1K schwankt die Spannung für den IC ja wieder recht heftig, je nachdem wie viel Strom er gerade 'verbraucht'.
BMK
Mega-User
Mega-User
Beiträge: 193
Registriert: Sa, 31.01.09, 11:21

Do, 20.09.12, 09:38

Hihi, der mit dem 1,1k im GND-Zweig ist gut. Damit der IC nicht durchräuchert. :mrgreen:

Da kannste auch dein Auto aufbocken. Damit ist die Unfallgefahr im Straßenverkehr gebannt. :lol:
Varieze
Super-User
Super-User
Beiträge: 53
Registriert: Mo, 21.12.20, 11:21

Mo, 21.12.20, 13:46

Hallo zusammen,
Ich möchte für die 12 Register meine Orge,l die 12 Led über 12 Taster steuern in kaskade mit Flip-Flop ICs. Ich bin kein Elektroniker,
und ich suche einen entsprechen Schaltung. Kann mich jemand helfen?
Danke. Varieze
Borax
Star-Admin
Star-Admin
Beiträge: 12243
Registriert: Mo, 10.09.07, 16:28

Mo, 21.12.20, 15:49

Hallo Varieze,
welcome on board!

Kannst Du mal ein wenig genauer beschreiben was Du von der Schaltung 'erwartest'?

Weil das:
Ich möchte für die 12 Register meine Orge,l die 12 Led über 12 Taster steuern in kaskade mit Flip-Flop ICs.
verstehe ich nicht.
Varieze
Super-User
Super-User
Beiträge: 53
Registriert: Mo, 21.12.20, 11:21

Mo, 21.12.20, 17:05

Hallo Borax,

Danke für Deine Rückmeldung! Ja ich bin Neuling und suche eine Schaltung der ermögliche folgende: (Eingen Bau)
Meine Sakrale Orgel hat am Fuß, 12 Pistons (Taster) mit 12 Led integriert. Bei Betätigung der 1er Piston sollte die entsprechende Led1 leuchten. Bei betätigen P2, soll Led2 leuchten und Led1 aus. Bei betätigen P3, soll Led3 leuchten und Led2 aus. Und so weiter...bis P12/Led12.
Soviel ich weiß ist es möglich mit 2 IC Flip-Flop in Kaskade(zum Beispiel 2x PCF 8574 ). Ich bin aber kein Elektroniker.
Die Schaltungen die ich bisher gefunden habe, haben nur 2 oder 4 Taster/Led.
Ich würde gerne dir eine Grafik beilegen, ich weiß aber nicht wie man ein Anhang hin Kopiert?
Danke in vorraus.
Varieze
Super-User
Super-User
Beiträge: 53
Registriert: Mo, 21.12.20, 11:21

Mo, 21.12.20, 17:57

Hallo,
Mein "Betreff" ist leider fasch formuliert: Es sollte "Flipflop- mit 12 Taster" heißen.
Danke
dieterr
Hyper-User
Hyper-User
Beiträge: 1188
Registriert: Mo, 04.01.16, 18:16

Mo, 21.12.20, 19:10

Und was sollte passieren, wenn 2 oder mehrere Fusspedale gleichzeitig betätigt werden? Oder kann das nicht sein?
Varieze
Super-User
Super-User
Beiträge: 53
Registriert: Mo, 21.12.20, 11:21

Mo, 21.12.20, 20:56

Es passiert nicht! es ist wie wenn Du gleiseitig auf Bremse und gaz Pedale drückst!
Es wird in Text von "Toggle" gesprochen.
dieterr
Hyper-User
Hyper-User
Beiträge: 1188
Registriert: Mo, 04.01.16, 18:16

Di, 22.12.20, 07:45

Toggle hat damit eigentlich nichts zu tun.
Aber du hast nicht nur einen Taster, wie schon bemerkt. Damit ist deine Schaltung komplett anders, weil du mit dem Taster einen Zustand in die Schaltung lädst, und mit einem anderen Taster den Zustand änderst, bzw. die erste leuchtende LED löscht (reset).
Deshalb ist es wichtig vorab zu wissen, was passieren soll wenn zwei oder mehr Taster gleichzeitig gedrückt werden. WEIL es eben möglich ist, im Gegensatz zu dem Fall bei nur einem Taster. Und es passiert auch was, ebenso wie wenn man auf Bremse und Gas gleichzeitig drückt.

Es können zB beide LEDs leuchten, oder auch keine, oder alle oder zufällig eine von all den Möglichkeiten. Oder aber du sagst "juckt mich nicht", aber auch dann passiert ganz sicher etwas, halt was zufälliges.
Varieze
Super-User
Super-User
Beiträge: 53
Registriert: Mo, 21.12.20, 11:21

Di, 22.12.20, 10:03

Hallo dieterr,

Danke für Deine Rückmeldung! Ich muß leider jetzt zu einen Wichtige Termin. Ich melde mich danach wieder.
Varieze
Super-User
Super-User
Beiträge: 53
Registriert: Mo, 21.12.20, 11:21

Di, 22.12.20, 14:26

... weiter: Mit der Vergleich Bremse/Gas, wollte ich nur hinweisen das sowas macht man nicht! Deine Frage ist aber berechtigt.
Ich weiß nicht was passieren würde in dem Fall, und ich werde die Versuche an die Stad Orgel nicht erproben !!! Ich würde davon ausgehen,
als allein spieler, es wird niemals 2 Pedale gleichzeitig gedrückt.
Ist die Formulierung "in Kaskade" richtig?
dieterr
Hyper-User
Hyper-User
Beiträge: 1188
Registriert: Mo, 04.01.16, 18:16

Di, 22.12.20, 18:00

Bildschirmfoto vom 2020-12-22 17-51-30.png
Bildschirmfoto vom 2020-12-22 17-51-30.png (10.44 KiB) 24323 mal betrachtet
So könnte ich mir das vorstellen, wenn man davon ausgeht, dass gleichzeitiges drücken mehrerer Pedale unwesentlich ist:

An einem Arduino Nano (oder ähnliches Teil) werden
- an die Ausgänge D2-D13 insgesamt 12 LEDs über Widerstand angeschlossen.
- an 4 Eingänge A0-3 werden die 12 Taster über ein Widerstandsnetzwerk abgefragt, die Spannungspegel sind 5V (kein Taster gedrückt), 3,75V (T1), 2,5V (T2), 1,25V (T3). Große Spannungsabstände zwecks Fehlerminimierung. 3 weitere Netzwerke muss man sich noch dazudenken.

Die Software fragt jetzt alle Eingänge regelmäßig ab, und schält entsprechend die passende LED an. Die Hardware bleib damit außer den 12 LEDs mit Vorwiderstand, und Tastern die du sowieso brauchst, auf einen Nano und 16 Widerstände beschränkt.

Der Rest, also Verdrahtung der Taster und Leds, wird deutlich aufwendiger glaube ich.

Optimierung 1: Alle Taster einseitig auf gemeinsame Masse, und Widerstände an Eingang des Nano

Edit: mit dem ursprünglichen Topic hat das nichts mehr zu tun
Antworten